Skip to main content

花嶼島-海水淡化系統 50CMD

花嶼為澎湖縣離島地區,地勢孤立、降雨量有限,長期缺乏穩定淡水來源。ROTEK 針對離島供水困境,設計建置 貨櫃式 50CMD 海水淡化系統,提供當地居民穩定的生活用水。
整套系統採 20呎貨櫃模組化設計,可快速運輸、現地安裝與啟用,淡化水符合自來水標準(TDS 500–800 ppm)

貨櫃型海水淡化系統的規劃設計

採用RO逆滲透法,可淨化海水產出淡化水。

海水淡化處理的進水條件
原水(海水)TDS 40,000ppm以下,濁度4NTU,PH值6.0~8.5,氯鹽250mg/L,總硬度400 mg/L以下,處理淡化水達到TDS 800ppm以內。
操作程序簡易
系統具中文介面輔助,操作系統自動化,程序簡單易學,以利訓練及保養。
維護設計友善
開放式不鏽鋼主機架設計,讓濾芯更換與日常巡檢變得極其簡單 。
系統具有安全性
設有故障自動保護裝置,能有效保護裝置安全。
操控系統具備
「全自動及全自動故障後手動操作」等2種格式

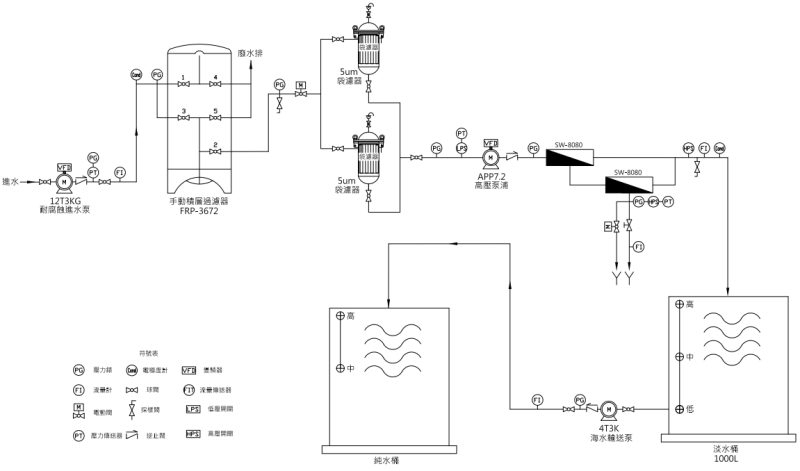
流程配置

海水進水 → 變頻加壓泵 → 手動砂濾器 → 5μm 袋濾器 → 變頻高壓泵 → SWRO 膜組 → 淡水儲槽(1000L) → 淡水輸送泵


貨櫃配置圖


系統設備特色

1. 海水進水泵浦

利用海水進水泵浦、輸送海水進前置過濾設備。

  • 揚程:12CMH/3KG
  • 泵浦型式:無軸封磁力式
  • 馬達功率:5 HP
  • 液接材質:耐酸鹼
  • 馬達:外殼耐海水腐蝕塗裝
  • 數量:1台
2. 前處理手動型基層過濾器
  • 型號:SD-600
  • 桶身材質:FRP
  • 濾材:石礫300L
  • 石英砂 300L
  • 控制:2”手動閥門 * 5只
  • 桶身尺寸:直徑 36” * 高度 72”上下開
3. 前處理聚丙烯袋濾機
  • 型號:SD-600
  • 桶身材質:FRP
  • 濾材:石礫300L 石英砂 300L
  • 控制:2”手動閥門 * 5只
  • 桶身尺寸:直徑 36” * 高度 72”上下開
4. RO高壓泵浦

經過袋濾後之海水,以高壓泵浦進入海淡RO膜。因海水鹽分因素、產生淡水所需之逆滲透壓力,由該高壓泵浦提供

  • 變頻(VFD):控制產水恆壓流量
  • 數量:1組
  • 品牌:DANFOSS
  • 型號:APP7.2
  • 配合馬達:20HP
5. 海水淡化設備
  • 海淡RO膜:分離海水中的鹽分與水分,依照海淡RO膜水理計算選用之
  • 膜殼:裝入海淡RO膜,並配合海淡RO膜之尺寸及設計壓力1000psi
  • 回收率:28%~30%
  • 膜殼:直徑8”長度 80”* 2支
  • 耐壓:1000psi
  • 逆滲透(RO)膜:SW-30HRLE-400* 4支
  • 脫鹽率:99.5%以上 配管:原水管/產水管/低壓濃水管
  • UPVC配置:高壓濃水管為雙向鋼
6. 耐酸鹼淡水桶

用來儲存海水經淡化後的水,增加使用的效率

  • 數量:1只
  • 桶身材質 : PT
  • 容量:1000公升
7. 淡化水輸送穩壓泵浦

利用穩壓的輸送泵浦、輸送淡水使用的壓力

  • 數量:1只
  • 馬力/揚程:750W/ 46lpm/22m
8. 電控系統

全程控制系統的作動,設定及顯示,使操作人員更方便使用

  • PLC可程式控制
  • 人機顯示設定
  • 水質儀表-電導度計
  • 變頻器 : 進水泵浦用/ 高壓泵浦
9. 20呎貨櫃

可取代現場設備機電房,節省成本、快速設立使用

  • 內外除銹噴漆
  • 開頂/開窗/開門及冷氣開口
  • 內部照明
  • 系統配管配線

ROTEK 貨櫃式海水淡化系統

以精密工藝與可靠設計,讓海洋變成可飲之水,為離島居民帶來永續的用水保障。

  • 穩定供應花嶼島居民生活淡水,改善離島用水短缺問題。
  • 自動化運作降低人力負擔,維護容易。
  • 設備防蝕耐用,適應海島高鹽、高濕環境。
  • 模組化設計可作為其他離島、軍事據點或緊急供水工程之典範。

相關實績

淨水車-野外緊急用水
電廠試車用除礦⽔系統